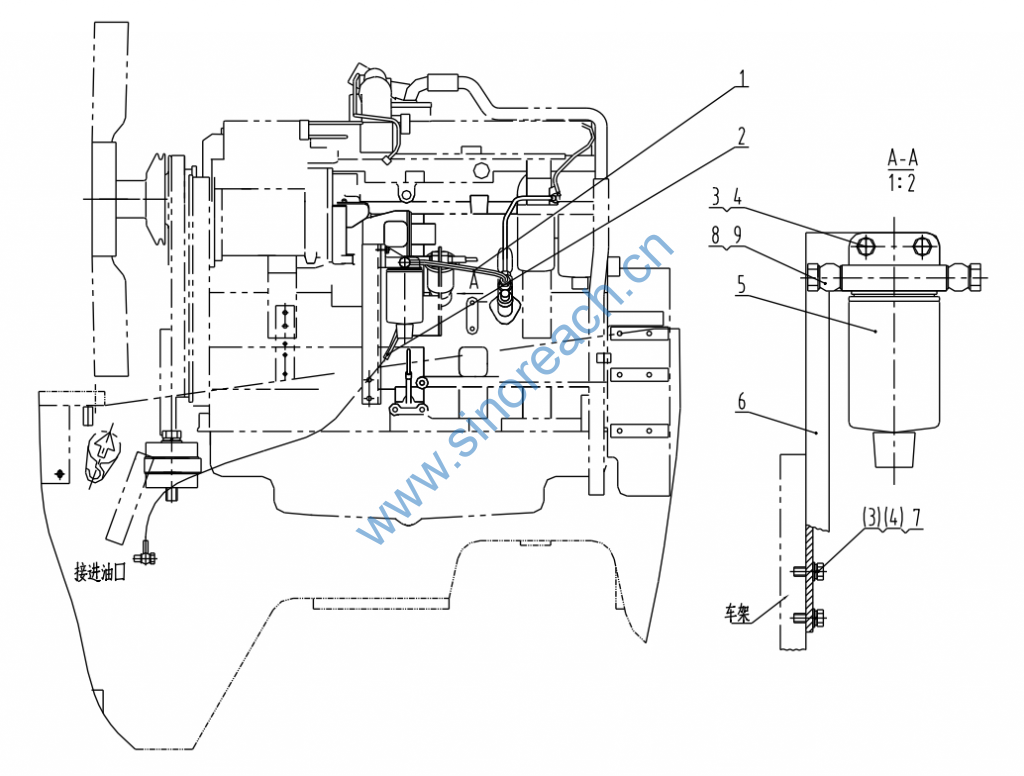
CLG862 40C0092 001 柴油预滤装置 FUEL PRE-FILTER
CLG862 40C0092 001 柴油预滤装置 FUEL PRE-FILTER

1 06C0589 001 柴油管 FUEL HOSE 1
2 06C0563 001 柴油管 FUEL HOSE 1
3 00B0075 000 螺栓 BOLT 4
4 06B0005 000 垫圈 WASHER 4
5 50C0053 000 柴油预滤器 FUEL PRE-FILTER 1
6 00D0673 000 安装板 MOUNTING PLATE 1
7 06B0006 000 垫圈 WASHER 2
8 04B0002 003 螺钉 SCREW 2
9 06B0117 000 垫圈 WASHER 4
