CLG842 46C1024 控制板总成 Control Penal Assembl
CLG842 46C1024 控制板总成 Control Penal Assembl

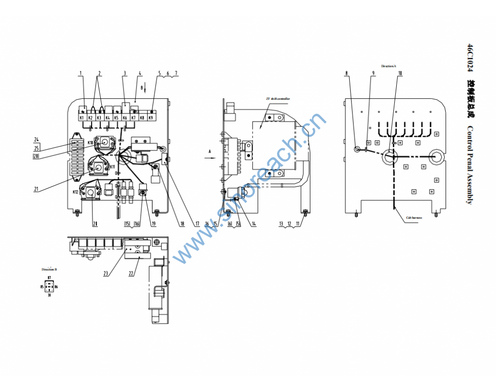
1 31B0059 JQ202S-KED 继电器 Relay 4
2 08C0761 短接线 Shorting stub 2
3 31B0018 SG253 电子闪光器 Flash Relay 1
4 00D1257 控制器安装板 Mounting plate
of controller
1
5 04B0198 GB818-85 螺钉 Screw M4×12-4.8-Zn.D 15
6 06B0022 GB93-87 垫圈 Washer 4 15
7 06B0097 GB97.1-85 垫圈 Washer 4-140HV-Zn.D 15
8 83A0270 护孔圈 Gromment 2
9 37B0119 ZDG150X5 固定扎带 Fixing tape 5
10 83A0148 护孔圈 Gromment 2
11 00B0020 GB5783-86 螺栓 Bolt M8×30-8.8-Zn.D 3
12 06B0006 GB93-87 垫圈 Washer 8 3
13 06B0005 GB97.1-85 垫圈 Washer 8-140HV-Zn.D 3
14 20A2264 继电器板 Relay penal 3
15 04B0221 GB818-85 螺钉 Screw 13
16 06B0017 GB93-87 垫圈 Washer 13
17 38B0017 DIODE
ARRAY
二极管组件 Diode assembly 1
18 20A2271 KET插接件固定
板
Mounting plate
of KET plug-in
1
19 20A2267 16 芯插接件固
定板
Mounting plate
of 16 core
plug-in
3
20 31B0011 MZJ-100A/006 继电器 Relay 2
21 31B0006 MZJ-50A/006 继电器 Relay 1
22 37B0003 BX201 60A保险 60A fuse 2
23 20A2270 保险安装板 Mounting plate
of fuse
1
24 74A0738 中文 Chinese 保险铭牌 Fuse nameplate 1
25 74A0739 英文(选用)
English
(optional)
保险铭牌 Fuse nameplate 1
