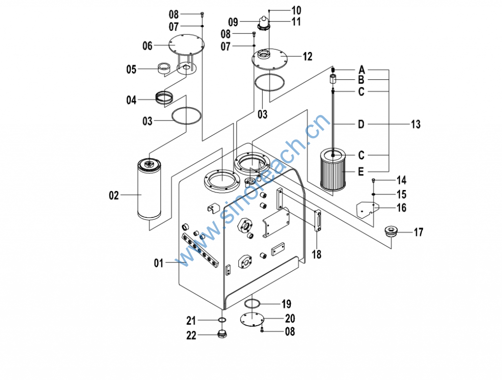
CLG920E/922E 21C0605 002 液压油箱 HYDRAULIC OIL TANK
CLG920E/922E 21C0605 002 液压油箱 HYDRAULIC OIL TANK

01 04D1440 001 油箱 TANK 1
02 53C0515 000 回油滤芯
RETUREN OIL
FILTER ELEMENT 1
03 12B0480 001 O 形圈 O-RING 2
04 10B0011 001 弹簧 SPRING 1
05 88A0085 002 磁铁 MAGNET 1
06 36D0716 001 盖 COVER 1
07 06B0002 000 垫圈 WASHER 12
08 00B0012 000 螺栓 BOLT 17
09 44C0795 001 空气滤清器 AIR FILTER 1 44C1997
09 44C1997 000 呼吸器 RESPIRATOR 1
10 04B0198 000 螺钉 SCREW 6 Q
11 06B0097 000 垫圈 WASHER 6 Q
12 12D0497 001 油箱盖 TANK CAP 1
13 53C0616 001 吸油滤芯 SUCTION ELEMENT 1
14 00B0056 000 螺栓 BOLT 2
15 06B0001 000 垫圈 WASHER 2
16 10A7956 000 盖 COVER 1
17 05A1024 000 堵头 PLUG 5
18 44C1867 000 液位计 DIPSTICK 1
18 44C0050 001 液位计 DIPSTICK 1 44C1867
19 12B0483 001 O 形圈 O-RING 1
20 52A0094 001 封板 PLATE 1
21 12B0811 001 O 形圈 O-RING 1
22 05A0668 000 堵头 PLUG 1
13A 75A0812 001 弹簧 SPRING 1
13B 55A4451 002 连接座 SUPPORT 1
13C 03B0053 000 螺母 NUT 2
13D 64A1050 001 连接杆 LINK 1
13E 53C0500 001 吸油滤芯 SUCTION ELEMENT 1
